Страница 1 из 1
Вопрос по проводке на dohc

Добавлено:
01.06.12 23:11
JustMurz
Здраствуйте! Меняю двигатель 2.0 охц на донца. Сделал практически все, теперь дело дошло до проводки. Вот пару вопросов. Как подключается катушка зажигания, если на охц всего 2 провода, то тут немного не понятно) в электрике я еще начинающий)
Вот фото

это фото катушочной проводки. Что это за черная штука и для чего она нужна? Где тут + а где -, и как это все правильно подключать?
Спасибо за ответы заранее
Еще вопрос
Что это за штука на фото ?

и как и куда ее подрубать.
Ну и на последок. Что по проводке надо менять что-бы подключить охцшную проводку к мозгам дохц. Я так понял там идет какойто провод управления топливным насосом от зажигания, и что-бы искра подовалась.
Спасибо заранее
Re: Вопрос по проводке на dohc

Добавлено:
01.06.12 23:51
psf735
!.Если ты имеешь ввиду вот это---

- cc47b5d5def0.jpg (78.21 КБ) Просмотров: 15855
то это электромагнитный клапан абсорбера-У тебя его нет.Почитай
viewtopic.php?f=45&t=24378&hilit=%D0%B0%D0%B1%D1%81%D0%BE%D1%80%D0%B1%D0%B5%D1%80

- PIC_0149.JPG (17.24 КБ) Просмотров: 15853

- PIC_0150.JPG (20.46 КБ) Просмотров: 15853
это абсорбер на топливном баке с правой стороны
Re: Вопрос по проводке на dohc

Добавлено:
02.06.12 00:20
psf735
Я так понял там идет какойто провод управления топливным насосом от зажигания, и что-бы искра подовалась.
На DOHC стоит ДПВК (Датчик Положения Вращения Коленвала) расположен чуть ниже маслофильтра подключается на мозг 55 и 56 нога
Re: Вопрос по проводке на dohc

Добавлено:
02.06.12 00:21
psf735
По катушке посмотрю завтра не помню

Re: Вопрос по проводке на dohc

Добавлено:
02.06.12 01:20
JustMurz
Cпасибо большое жду ответа по ***!!
а выводы на мозги дохц и охц одинаковые? тоесть допустим зажигалка на 15 ноге и у охц и у дохц?
прошу прощения если не прав) все с чего-то начинали
И еще вопрос.Тоесть сигнал на топливный насос идет от датчика пол-ия коленвала?
Re: Вопрос по проводке на dohc

Добавлено:
02.06.12 01:35
psf735
.Тоесть сигнал на топливный насос идет от датчика пол-ия коленвала?
Нет,немного не так---от датчика на мозг,от мозга на реле

- fffffffffffffffffffffffffffffffffff.jpg (153.42 КБ) Просмотров: 15847
Re: Вопрос по проводке на dohc

Добавлено:
02.06.12 01:43
psf735
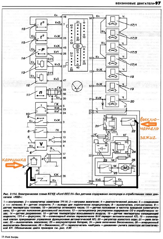
Полная распиновка DOHC
Re: Вопрос по проводке на dohc

Добавлено:
02.06.12 09:47
Incredible
psf735
Таблицы с Вольтами и мс из какой программы?
Re: Вопрос по проводке на dohc

Добавлено:
02.06.12 10:03
JustMurz
А на охц есть такая табличка? или это она самая первая?
Жду ответа по зажиганию :) хотелось бы разъяснить, что это за штука и куда ее подключать и от чего и как оно работает. С насосом вроде как понял
А что вообще нужно будет делать в проводке по переделке охц в дохц
насос топливный
зажигание
а что еще?) спасибо
Re: Вопрос по проводке на dohc

Добавлено:
02.06.12 10:06
psf735
psf735
Таблицы с Вольтами и мс из какой программы?
Какие конкретно?

Re: Вопрос по проводке на dohc

Добавлено:
02.06.12 10:11
psf735
Re: Вопрос по проводке на dohc

Добавлено:
02.06.12 10:43
JustMurz
а откуда напруга подается на коммутатор? от зажигалки чтоле ? как оно все работает? Тоесть я так понял мне нужно на него просто напругу подать ? Я полностью косу моторной проводки поставил от дохц вместе с мозгами и тд.
Re: Вопрос по проводке на dohc

Добавлено:
02.06.12 10:50
JustMurz
Вот еще один вопрос) у меня на дохц тросик газа постоянно спадает с этого кружка дросельной заслонки. Он как-то ставится поособенному или у меня такой трос ушатанный?
Re: Вопрос по проводке на dohc

Добавлено:
02.06.12 11:17
psf735
Тросик фиксируется трубчатым стопором

- Безымянный.jpg (69.54 КБ) Просмотров: 15822
Re: Вопрос по проводке на dohc

Добавлено:
02.06.12 11:37
Incredible
psf735
ббббббббб.jpg, 2012-01-30_185542bnmррррр.jpg, 2012-01-30_185330jkеееее.jpg.
Мне бы на мой ОНС такого плана схемок найти, чем больше и подробнее тем лучше.
Re: Вопрос по проводке на dohc

Добавлено:
02.06.12 13:30
JustMurz
Сел и разобрался в схемах. Понял что мне нужно будет только подрубить Черно-красный провод от насоса к релюхе на насос от косы дохц.
и подключить провод от зажигания с главным управляющим реле
Re: Вопрос по проводке на dohc

Добавлено:
02.06.12 14:22
psf735
вот посмотрел-вырисовывается следующее(цвет проводов соответствует) про фишку не парься--заглушена заводской заглушкой


- Безымянный.jpg (58.12 КБ) Просмотров: 15812
Re: Вопрос по проводке на dohc

Добавлено:
02.06.12 15:31
JustMurz
а что это на схеме за конденсатор?? у меня его походу нету :-

Re: Вопрос по проводке на dohc

Добавлено:
02.06.12 15:33
JustMurz
и если есть, можно ли фото всего этого безобразия поближе:) спасибо большое за помощь!
Re: Вопрос по проводке на dohc

Добавлено:
02.06.12 15:53
psf735
Вот кондер у тебя лежит

- 7dc6edfe41d2.jpg (80.84 КБ) Просмотров: 15804
Re: Вопрос по проводке на dohc

Добавлено:
02.06.12 16:15
JustMurz
блин) спасибо!
либо у меня проводки нету, либо я недогоняю !
на одной стороне видно,что комутатор соединен с конденсатором черным проводом дальше от конденсатора второй вывод идет в жгут, тоесть он там запаралелен и идет на + катушки?
Re: Вопрос по проводке на dohc

Добавлено:
02.06.12 16:21
psf735
Да повидимому запаралелен и идет на+ с замка зажигания

Re: Вопрос по проводке на dohc

Добавлено:
02.06.12 16:30
JustMurz
Cпасибо! Завтра буду пробывать разбираться! Что-то у меня не так с этим всем)
Re: Вопрос по проводке на dohc

Добавлено:
02.06.12 16:31
psf735
У меня не колхожено-все родное

Re: Вопрос по проводке на dohc

Добавлено:
02.06.12 16:32
JustMurz
А зачем нужна эта красная фишка??
Re: Вопрос по проводке на dohc

Добавлено:
02.06.12 16:39
psf735
Судя по всему (размер и прочее) диагностическая.Такая же для снятия кодов.И еще одна на АВS торчит-все заглушены

Re: Вопрос по проводке на dohc

Добавлено:
02.06.12 18:13
ford1972s
psf735 пишет:Судя по всему диагностическая
При замыкании её проводов(не всех,двух из них) на массу сносит крышу мозгам по опережению.Наверно октан корректор своеобразный.У старых инжекторных опелей такое тоже есть.
Re: Вопрос по проводке на dohc

Добавлено:
02.06.12 18:19
psf735
Серег там их 2-черная и белая

Re: Вопрос по проводке на dohc

Добавлено:
02.06.12 18:24
ford1972s
кажись белая.Я в переходной проводке не сильно доктор,а вот на сайроДОНСе у меня для этих целей - белая.
Re: Вопрос по проводке на dohc

Добавлено:
02.06.12 18:40
psf735
Пля -лучше бы не говорил,теперь руки чесаться будут,перемыкать.....

Re: Вопрос по проводке на dohc

Добавлено:
03.06.12 19:01
JustMurz
Привет еще раз! Блин я в недоумении. Сегодня подключил проводку топливного насоса и подсоеденился к зажиганию. С насосом все отлично.
Я Так понял, что отличий в том, что у меня проводка не с переходного.
НО не могу получить искру вообще никак ! И вот что мы имеем!
На коммутатор приходит 4 провода.
Коричневый, зеленый, черный, и красно-голубой
при этом
красно-голубой и черный идет с мозгов. Отследил за черным проводом и он заходит в проводку к мозгам.

На фото видна фишка коммутатора и все провода что к ниму приходят.
Вот схема подключений, как у меня все там подключено

Чтото типо этого!!! ПРи этом на выходе зеленого у меня 10 ВОЛЬТ , хотя как мне рассказал уважаемый psf735 там должна быть земля!!!.
Черный провод уходит куда-то к мозгам( Следил за ним по всему моторному отсеку пока он ни зашел в салон)
КОРИЧНЕВЫЙ провод с комутатора( я думал, что этом МАССА, но померял напругу на нем почему-то тоже 10 ВОЛЬТ)
Все показывает именно когда включено зажигание.
Мало того, из солона в жгут с комутатором идет еще один зеленый провод! который запаралелен с другим зеленым.
помогите пожалуйста) я просто в недоумении)
У меня двигло НЕ ОТ ПЕРЕХОДНОГО скорпа, следовательно проводка тоже.
Вот фотки! Буду рад любым схемам и коментариям.









Re: Вопрос по проводке на dohc

Добавлено:
03.06.12 19:21
psf735
Еще один зеленый это на тахометр

вот минус-100% зеленый.Переходная коса не должна отличаться,они вроде как одинаковые.

- P1000524ррррррр.jpg (157.03 КБ) Просмотров: 10569
Распиновка комутатора одинаковая

- 5b45afba435dспар.jpg (107.32 КБ) Просмотров: 10569
Сейчас буду рыть схемы
Re: Вопрос по проводке на dohc

Добавлено:
03.06.12 19:32
JustMurz
cпасибо большое вам за помощь! Вроде как вот такая схема должна быть зажигалки
http://radikal.ru/F/s05.radikal.ru/i178 ... 4.jpg.htmlцветная
и вот черно-белая
http://radikal.ru/F/i018.radikal.ru/101 ... f.jpg.htmlя просто не могу понять почему С зеленого провода тестером видит +
Re: Вопрос по проводке на dohc

Добавлено:
03.06.12 19:32
JustMurz
А коричневый на комутаторе это минус?
Re: Вопрос по проводке на dohc

Добавлено:
03.06.12 19:37
JustMurz
Ну посмотрел! Черный провод должен точно идти на + катушки!
Но почему у меня нету никаких выводов черного провода на + ?? я не могу понять по схеме она должна паралелиться с проводом зажигания и идти НА + КАТУШКИ а у меня тупо от камутатора к мозгам и все. Где косяк?
Re: Вопрос по проводке на dohc

Добавлено:
03.06.12 20:01
psf735
Ну вот все совпадает с моей схемой,пляши от обратного---с 1 ноги мозга идет черный и раздваевается на камутатор и + катухи------ищи или тяни +от 1 ноги мозга.вот эти 2 черных (они толще остальных )выходят из отдельного жгута в районе ABS

- P1000525.JPG (112.71 КБ) Просмотров: 10567
Re: Вопрос по проводке на dohc

Добавлено:
03.06.12 20:04
psf735
Чисто коричневый у FORD всегда минус

Коричневый комутатора то же минус.
Re: Вопрос по проводке на dohc

Добавлено:
03.06.12 21:06
JustMurz
Так ведь у меня с мозгов на камутатор идет черный провод! не легче ли его надрезать и вывести еще один черный и запаралелить с проводом зажигания?? или лучше от 1 ноги мозгов еще один провод вывести для всего этого дела?
Re: Вопрос по проводке на dohc

Добавлено:
03.06.12 21:08
JustMurz
Кстати ! На схеме же нету этого конденсатора? Для чего он нужен вообще? Конденсатор же накапливает электрический заряд?
Re: Вопрос по проводке на dohc

Добавлено:
03.06.12 21:33
psf735
Зачем? паралельТолько тм смотри ,на нем еще висит черно/желтый с замка зажигания(2) на реле запуска(19)-а так быть не должно-потому как плюс постаянно будет идти на реле запуска и оно будет срабатывать как от ключа на старт.Помоему в схеме ошибка-сидеть должно ниже

- 2012-06-03_212551.jpg (187.78 КБ) Просмотров: 10560
Re: Вопрос по проводке на dohc

Добавлено:
03.06.12 21:34
psf735
Черно желтый это имхо запуск
Re: Вопрос по проводке на dohc

Добавлено:
03.06.12 21:37
psf735
Насчет кандера не парься и без него все работает--он типа сглаживающий

Re: Вопрос по проводке на dohc

Добавлено:
03.06.12 21:40
psf735
И вообще если как на схеме на 1 ногу питание будет приходить только при запуске--а там должно быть постоянно

Re: Вопрос по проводке на dohc

Добавлено:
03.06.12 22:05
JustMurz
Прошу прощение за мой тупняк :) наверное это из за того, что опыта в электрике еще мало!
Но что значит сидеть должно сдесь? не понял чета я
Тоесть паралелить надо не с черно желтым проводом, а с красно-голубым?
Если я правильно понял,то как вы сказали на 1 ноге мозгов должен быть постоянный + следовательно паралелить надо не с проводом от зажигания, а с постоянным + проводом?:
Re: Вопрос по проводке на dohc

Добавлено:
03.06.12 22:21
psf735
Да -посмотри при данной схеме напруги на 1 ноге нету,и вообще на черном плюса нету--я думаю черный на замке с красным паралелится при включении зажигания Причем подается при положении ключа заж.включено,иначе под капотом на катушке пост + будет--что ни есть гуд -надо тестером потыкать,если хочешь завтра посмотрю
Re: Вопрос по проводке на dohc

Добавлено:
03.06.12 22:51
JustMurz
тоесть если все как вы щас сказали, то паралелить надо с черно желтым проводом как в схеме?. гляньте завтра пожалуйста
Re: Вопрос по проводке на dohc

Добавлено:
03.06.12 22:54
psf735
Ок завтра все прозвоню,мне как раз самому кое что там подправить надо

Re: Вопрос по проводке на dohc

Добавлено:
03.06.12 23:42
JustMurz
буду ждать! Спасибо
Re: Вопрос по проводке на dohc

Добавлено:
04.06.12 09:41
lomadan
отключив кандер у меня не работает тахометр, так и должно?
Re: Вопрос по проводке на dohc

Добавлено:
04.06.12 09:58
psf735
Нет не должно -на тахо идет зеленый с минуса катухи (отрицательные импульсы)
Re: Вопрос по проводке на dohc

Добавлено:
04.06.12 10:36
lomadan
так может по этому вторая катушка полетела,а кандер не такой как на фото.
Re: Вопрос по проводке на dohc

Добавлено:
04.06.12 22:48
JustMurz
Приветствую! :) ну что там? как успехи?
Re: Вопрос по проводке на dohc

Добавлено:
05.06.12 13:02
psf735
черный + приходит на коммутатор с замка(пол.заж.вкл.) плюс на катушку начинает приходить после запуска с реле зажигания-они не запаралелены

Re: Вопрос по проводке на dohc

Добавлено:
05.06.12 14:30
Paravoz
Приветствую!
Спрошу в этой теме:
на схеме от сиеры донс
http://radikal.ru/F/s05.radikal.ru/i178 ... 4.jpg.html18 - это фишка октан корректора который рядом с бобиной?
Решил перепоторошить проводку на коммутатор и бобину))
Re: Вопрос по проводке на dohc

Добавлено:
05.06.12 14:36
JustMurz
тоесть на них идет 2 разных провода один с замка , а один с реле?
Re: Вопрос по проводке на dohc

Добавлено:
05.06.12 14:47
psf735
Да 2 разных. 18-октанкоректор


- 885514236734еее.jpg (235.55 КБ) Просмотров: 10161
Re: Вопрос по проводке на dohc

Добавлено:
05.06.12 15:05
psf735
По видимому схема 92+ отличается от до переходного,я бы собрал по схеме N9B--тут черные в паралели с замка зажигания

Все будет работать


- 3296f50dfb4f.jpg (194.56 КБ) Просмотров: 10161
Re: Вопрос по проводке на dohc

Добавлено:
05.06.12 15:51
JustMurz
А где во 2 ой схеме черный провод идет на мозги?
Re: Вопрос по проводке на dohc

Добавлено:
05.06.12 16:56
Paravoz
Спасибо огромное!!!
Re: Вопрос по проводке на dohc

Добавлено:
05.06.12 19:18
psf735
У меня вообще на 1 клемму (питанье мосга-пост +) приходит черно синий

- 2012-06-05_191058.jpg (70.23 КБ) Просмотров: 10148

- 2012-06-05_190933.jpg (24.33 КБ) Просмотров: 10148
Re: Вопрос по проводке на dohc

Добавлено:
05.06.12 21:58
JustMurz
Ок! Спасибо) буду пробывать на днях! Отпишусь о результате)
Re: Вопрос по проводке на dohc

Добавлено:
06.06.12 14:34
psf735
Прошу пардону

У меня черный катушки и коммутатора тоже запаралелен-просто у меня стоит имобилайзер и цепь на катуху им разрывется-типа противоугонка,при его отключении в положении ключа 3-подается +на катушку и коммутатор

Re: Вопрос по проводке на dohc

Добавлено:
07.06.12 07:53
JustMurz
Блин! У меня какая-то мистика происходит.
Вчера был около машины пытался добиться искры... В итоге запаралелил из черного провода идущий на камутатор проводок на катушку ( вывел ее к катушке), также с реле зажигания с 86 вывода, бросил провод на этот черный провод камутатора. Искры нехрена не было :(. Что было замечено!
при включенном зажигание на камутатор приходит импульс с мозгов на голубой провод в виде ( 0.7 Вольт) Что-то такое
С черного провода приходит на катушку что-то около 11.7 Вольт
минус на зеленом проводе есть!!! но он есть пока я не одену черную фишку на катушку!! Как только я ее одеваю, он чудом куда-то улетучивается.
На 1 ногу мозгов у меня приходит сине-черный провод как и у вас. Что я не так сделал?
Re: Вопрос по проводке на dohc

Добавлено:
09.06.12 10:15
JustMurz
Добился искры! Только такое чувство, что оно немного затарможенная :) секунд 6 крутишь, потом только начинаешь ее видеть на метале)
Re: Вопрос по проводке на dohc

Добавлено:
17.04.13 20:26
Малой
черт такая же беда теперь нет искры
Re: Вопрос по проводке на dohc

Добавлено:
18.04.13 06:35
Oleg_13
Плюсы на мозги и коммутатор все подключил?
Re: Вопрос по проводке на dohc

Добавлено:
18.04.13 10:11
Малой
да хз. точно незнаю есть непонятные провода, вот провод что на мап идет в 20 сантиметрах от фишки есть 2 коричневых провода куда их хз на драйве фото есть