Пропустить


Расширенный поиск
  • Портал ‹ Список форумов ‹ Техника ‹ Scorpio Workshop Old
  • Изменить размер шрифта
  • Версия для печати
  • Scorpio FAQ
  • • Дневники
  • • Галерея
  • • Правила
  • • FAQ
  • • Чат
  • • Регистрация
  • • Вход
  • Сообщения без ответов • Активные темы

Что висит на на 28 ноге

Прокомментировать
Сообщений: 21 • Страница 1 из 2 • 1, 2

Что висит на на 28 ноге

Сообщение ANDROID » 15.05.10 19:55

За номером 12.А то разьем пустой болтается-нервирует.(в районе разъема форсуночной косы)
мозг ARC.JPG
мозг ARC.JPG (83.05 КБ) Просмотров: 12216
Аватара пользователя
ANDROID
steady
 
 
Сообщения: 873
Здесь с: 03.05.09 20:29
Откуда: Таганрог Ростовской
Сar: Scorp 2.4 Гиа автомат 87(теперь 2.9)
Вернуться к началу

Re: Что висит на на 28 ноге

Сообщение Рем » 15.05.10 20:00

Там же написано - датчик Т воздуха=)))
Ввернут в серебрянную байду с надписью EFI справа по ходу движения.

Правда тогда не понятно, что под 11-м номером...А разъем как выглядит?
When my ugly big car won't climb this hill
I'll write a suicide note on a hundred dollar bill
Аватара пользователя
Рем
Forever Here!
 
 
Сообщения: 7687
Здесь с: 23.04.06 16:22
Откуда: Москва
Фото: 20
Сar: Черный седан 2,9 АКПП Ghia 90 год
Вернуться к началу

Re: Что висит на на 28 ноге

Сообщение ANDROID » 15.05.10 20:14

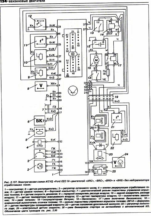
Андрюш.Было бы так просто-я б не спрашивал.Во первых-это ARC-соответственно расходомеры.Вот как раз 11-это датчик температуры поступающего воздуха-стоит в расходомере.
И этот номер 12-нарисован как какой-то выключатель по температуре.
Може это какая-то приблуда от кондишна?
Аватара пользователя
ANDROID
steady
 
 
Сообщения: 873
Здесь с: 03.05.09 20:29
Откуда: Таганрог Ростовской
Сar: Scorp 2.4 Гиа автомат 87(теперь 2.9)
Вернуться к началу

Re: Что висит на на 28 ноге

Сообщение Рем » 15.05.10 20:22

ANDROID пишет: этот номер 12-нарисован как какой-то выключатель по температуре.

Ага, похоже

У кондея такой есть, но стоит он в радиаторе и провода к нему тянутся из-под фары. Да и на ЕЕС он не должен быть завязан.
When my ugly big car won't climb this hill
I'll write a suicide note on a hundred dollar bill
Аватара пользователя
Рем
Forever Here!
 
 
Сообщения: 7687
Здесь с: 23.04.06 16:22
Откуда: Москва
Фото: 20
Сar: Черный седан 2,9 АКПП Ghia 90 год
Вернуться к началу

Re: Что висит на на 28 ноге

Сообщение Ixidor » 15.05.10 20:25

Сорри за оффтоп, на рисунке под номером 22 обозначен ДПДЗ, значит на разъеме мозгов под номером 22 и будет штекер ведущий к дпдз?
Аватара пользователя
Ixidor
Ace
 
 
Сообщения: 1032
Здесь с: 04.10.09 17:58
Откуда: Москва СЗАО
Фото: 3
Дневник: 1
Сar: Scorpio V6 DOHC Mt-75 ghia
Вернуться к началу

Re: Что висит на на 28 ноге

Сообщение ANDROID » 15.05.10 20:28

Ну вообщето по проводам смотреть надо.Кор-зел сигнальный-на 47 ноге
Аватара пользователя
ANDROID
steady
 
 
Сообщения: 873
Здесь с: 03.05.09 20:29
Откуда: Таганрог Ростовской
Сar: Scorp 2.4 Гиа автомат 87(теперь 2.9)
Вернуться к началу

Re: Что висит на на 28 ноге

Сообщение ANDROID » 15.05.10 20:32

Рем пишет:Ага, похоже

У кондея такой есть, но стоит он в радиаторе и провода к нему тянутся из-под фары. Да и на ЕЕС он не должен быть завязан.

выходит из моторного жгута перед форсуночным разъемом.На разъеме масса и 28 нога.
Аватара пользователя
ANDROID
steady
 
 
Сообщения: 873
Здесь с: 03.05.09 20:29
Откуда: Таганрог Ростовской
Сar: Scorp 2.4 Гиа автомат 87(теперь 2.9)
Вернуться к началу

Re: Что висит на на 28 ноге

Сообщение Рем » 15.05.10 20:33

хз
не понимаю, зачем он мозгу нужен
When my ugly big car won't climb this hill
I'll write a suicide note on a hundred dollar bill
Аватара пользователя
Рем
Forever Here!
 
 
Сообщения: 7687
Здесь с: 23.04.06 16:22
Откуда: Москва
Фото: 20
Сar: Черный седан 2,9 АКПП Ghia 90 год
Вернуться к началу

Re: Что висит на на 28 ноге

Сообщение Толстый 757 » 15.05.10 20:39

Скорее всего, это от унификации проводки атавизьм.
Хой!
Аватара пользователя
Толстый 757
Moderator
 
Сообщения: 6036
Здесь с: 10.08.09 19:27
Откуда: Белгород
Фото: 13
Сar: Sorento 2.5TD
Вернуться к началу

Re: Что висит на на 28 ноге

Сообщение ANDROID » 15.05.10 20:41

Я так понимаю-он ему не особо нужен.Коды 11 и ни на что не ругается.Но пытливый мозг мой хочет знать-что за хня это-раз его повесили.
И почему выключателем нарисовали?
Аватара пользователя
ANDROID
steady
 
 
Сообщения: 873
Здесь с: 03.05.09 20:29
Откуда: Таганрог Ростовской
Сar: Scorp 2.4 Гиа автомат 87(теперь 2.9)
Вернуться к началу

Re: Что висит на на 28 ноге

Сообщение Толстый 757 » 15.05.10 20:44

Опираясь на мою практегу общения с фордаме, рискну предположить, что отдельной проводки для АРЦ/БРЦ и АРД/БРД не особо кто делал. Была скорее всего тупо типовая моторная проводка и весь фаллос до копейки.
Хой!
Аватара пользователя
Толстый 757
Moderator
 
Сообщения: 6036
Здесь с: 10.08.09 19:27
Откуда: Белгород
Фото: 13
Сar: Sorento 2.5TD
Вернуться к началу

Re: Что висит на на 28 ноге

Сообщение ANDROID » 15.05.10 20:49

Не Вить.Расходомерная проводка от безрасходомерной отличается по определению.Ни разу не видел на МАПовой висели хвосты на расходомеры.
П.с почему выключателем нарисовали?
П.С.С Ты с колодками разобрался?
Последний раз редактировалось ANDROID 15.05.10 20:51, всего редактировалось 1 раз.
Аватара пользователя
ANDROID
steady
 
 
Сообщения: 873
Здесь с: 03.05.09 20:29
Откуда: Таганрог Ростовской
Сar: Scorp 2.4 Гиа автомат 87(теперь 2.9)
Вернуться к началу

Re: Что висит на на 28 ноге

Сообщение Ixidor » 15.05.10 20:50

ANDROID пишет:Ну вообщето по проводам смотреть надо.Кор-зел сигнальный-на 47 ноге

на 47 ноге разъема мозгов провод, который выдает от 0.5 до4.3?
Аватара пользователя
Ixidor
Ace
 
 
Сообщения: 1032
Здесь с: 04.10.09 17:58
Откуда: Москва СЗАО
Фото: 3
Дневник: 1
Сar: Scorpio V6 DOHC Mt-75 ghia
Вернуться к началу

Re: Что висит на на 28 ноге

Сообщение ford1972s » 15.05.10 20:55

Это не термик ли,который на форсуночной рампе?
If the front of your car says "Dodge",do your really need a horn?
Аватара пользователя
ford1972s
Moderator
 
Сообщения: 11037
Здесь с: 27.09.09 13:22
Откуда: ОБТФ "Каскад"
Фото: 5
Сar: Dodge Ram 1500/почти шесть литров
  • ICQ
  • Персональный альбом
Вернуться к началу

Re: Что висит на на 28 ноге

Сообщение Рем » 15.05.10 20:57

ford1972s пишет:Это не термик ли,который на форсуночной рампе

такой кажись тока с ДОНСов начался. Или я ошибаюсь? К тому ж он вроде бы не выключателем работает.
When my ugly big car won't climb this hill
I'll write a suicide note on a hundred dollar bill
Аватара пользователя
Рем
Forever Here!
 
 
Сообщения: 7687
Здесь с: 23.04.06 16:22
Откуда: Москва
Фото: 20
Сar: Черный седан 2,9 АКПП Ghia 90 год
Вернуться к началу

Re: Что висит на на 28 ноге

Сообщение ford1972s » 15.05.10 21:01

Рем
да,как на ДОНСе.На расходомерных точно есть.Работает всёж выключателем при хз какой то температуре.
If the front of your car says "Dodge",do your really need a horn?
Аватара пользователя
ford1972s
Moderator
 
Сообщения: 11037
Здесь с: 27.09.09 13:22
Откуда: ОБТФ "Каскад"
Фото: 5
Сar: Dodge Ram 1500/почти шесть литров
  • ICQ
  • Персональный альбом
Вернуться к началу

Re: Что висит на на 28 ноге

Сообщение Толстый 757 » 15.05.10 21:07

ANDROID
Не, не разобрался. Пьянствую, ибо 13,14,15,16,17 мая - дни рождения то у друзей, то у родни. Пипецнах!
Хой!
Аватара пользователя
Толстый 757
Moderator
 
Сообщения: 6036
Здесь с: 10.08.09 19:27
Откуда: Белгород
Фото: 13
Сar: Sorento 2.5TD
Вернуться к началу

Re: Что висит на на 28 ноге

Сообщение ANDROID » 15.05.10 21:35

ford1972s пишет:Рем
да,как на ДОНСе.На расходомерных точно есть.Работает всёж выключателем при хз какой то температуре.


Серег.А чо выключает-то?
Аватара пользователя
ANDROID
steady
 
 
Сообщения: 873
Здесь с: 03.05.09 20:29
Откуда: Таганрог Ростовской
Сar: Scorp 2.4 Гиа автомат 87(теперь 2.9)
Вернуться к началу

Re: Что висит на на 28 ноге

Сообщение ANDROID » 15.05.10 21:38

И он я понимаю нормально разомкнутый?
Может замкнуть и поглядеть чо будет?Вот тока мозгов АРЦешных нет запасных
Аватара пользователя
ANDROID
steady
 
 
Сообщения: 873
Здесь с: 03.05.09 20:29
Откуда: Таганрог Ростовской
Сar: Scorp 2.4 Гиа автомат 87(теперь 2.9)
Вернуться к началу

Re: Что висит на на 28 ноге

Сообщение ford1972s » 15.05.10 21:48

Что то с температурой топлива связано,замкнешь ты или датчик,какая разница?Ну и по многочисленным попыткам спалить фордовские мозги,сообщаю,что победили мозги.Если VM 111,то у меня есть(рекламой не является).Ну и по моему Г Форд говорил,если машина не сломалась,ее незачем чинить.Наплюй на этот датчеггг,пусть живет своей жизнью.
If the front of your car says "Dodge",do your really need a horn?
Аватара пользователя
ford1972s
Moderator
 
Сообщения: 11037
Здесь с: 27.09.09 13:22
Откуда: ОБТФ "Каскад"
Фото: 5
Сar: Dodge Ram 1500/почти шесть литров
  • ICQ
  • Персональный альбом
Вернуться к началу

След.

Прокомментировать
Сообщений: 21 • Страница 1 из 2 • 1, 2

Вернуться в Scorpio Workshop Old

Кто сейчас на конференции

Сейчас этот форум просматривают: нет зарегистрированных пользователей и гости: 1

  • Портал ‹ Список форумов
  • Наша команда • Удалить cookies конференции • Часовой пояс: UTC + 3 часа
Powered by phpBB® Forum Software © phpBB Group
Русская поддержка phpBB
Time : 0.166s | 21 Queries | GZIP : On